Use Triggered Subsystem for Asynchronous Clock Domain
You can design a model for an asynchronous clock domain using a triggered subsystem. An asynchronous clock domain design operates at different clock regions whose clock rates are not integer multiples of one another. You can model an asynchronous clock domain design in Simulink® by using multiple triggered subsystems. You can use a trigger as a clock functionality to generate separate clock signals for each triggered subsystem.
Using a triggered subsystem and a trigger as a clock, you can design a model that has one of these characteristics:
Clock regions driven by clocks whose rates are not integer multiples of one another.
Clocks that run at the same rate but out of phase.
Multiple clocks that operate at different rates.
Multiple clocks and resets modeled using nested resettable subsystems.
Synchronous and asynchronous external resets modeled using nested triggered and resettable subsystems.
Note
Using the trigger as a clock for triggered subsystems causes a one-cycle timing mismatch during testbench simulations. Run the generated HDL code on the hardware to verify your functionality with trigger as clock behavior.
Generate Multiple Clocks Using Trigger As Clock
This example shows how to model multiple clock signals using triggered subsystems. Using trigger as clock functionality in the triggered subsystem enables you to use trigger signal as a clock in your generated HDL code. You can model an asynchronous clock domain design in Simulink® by using multiple triggered subsystem and use trigger as a clock functionality to generate separate clock signal for each triggered subsystem.
The model AsynchronousClockUsingTriggerAsClock has a DUT subsystem which contains a two Triggered Subsystem. Load and open the AsynchronousClockUsingTriggerAsClock model by running these commands:
load_system("AsynchronousClockUsingTriggerAsClock"); set_param("AsynchronousClockUsingTriggerAsClock",'SimulationCommand','Update') open_system("AsynchronousClockUsingTriggerAsClock/DUT");

To use trigger signal as clock in your generated HDL code, enable Use trigger signal as clock option in the HDL Code Generation > Global Settings > Ports tab of the configuration settings. Then, generate the HDL code for a DUT subsystem using makehdl command or HDL Coder™ app:
makehdl("AsynchronousClockUsingTriggerAsClock/DUT")
In the generated HDL code, HDL Coder generates two trigger ports for the DUT subsystem which are used as clock signal in the triggered subsystems.
module DUT
(Trigger1,
Trigger2,
Data,
Out1); input Trigger1;
input Trigger2;
input [1:0] Data; // ufix2
output [7:0] Out1; // uint8 wire [7:0] Triggered_Subsystem1_out1; // uint8
wire [7:0] Triggered_Subsystem2_out1; // uint8 Triggered_Subsystem1 u_Triggered_Subsystem1 (.Trigger(Trigger1),
.In1(Data), // ufix2
.Out1(Triggered_Subsystem1_out1) // uint8
); Triggered_Subsystem2 u_Triggered_Subsystem2 (.Trigger(Trigger2),
.In1(Triggered_Subsystem1_out1), // uint8
.Out1(Triggered_Subsystem2_out1) // uint8
);assign Out1 = Triggered_Subsystem2_out1;
endmodule // DUT
Each triggered subsystem is driven by the separate clock connected to the trigger port of triggered subsystem. You can use these clock signals to operate the subsystems at different clock rates. In the HDL code for triggered subsystem, the trigger signals are used as clock as shown in code snippet below.
module Triggered_Subsystem1
(Trigger,
In1,
Out1); input Trigger;
input [1:0] In1; // ufix2
output [7:0] Out1; // uint8
...
...
always @(posedge Trigger)
begin : Delay1_process
Delay1_out1 <= Gain_out1;
endDesign a Model With Clocks That Run at Same Rate, But Out of Phase
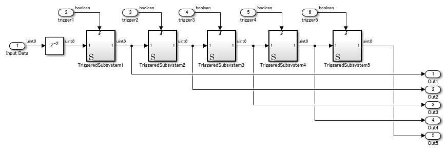
Using trigger as clock for triggered subsystem, you can model a design that has clocks which operate at same rate, but out of phase. For example, load and open the PhasedClocksUsingTriggeredSubsystem model.
load_system("PhasedClocksUsingTriggeredSubsystem"); set_param("PhasedClocksUsingTriggeredSubsystem",'SimulationCommand','Update') open_system("PhasedClocksUsingTriggeredSubsystem");

The model contains the Clock Generation subsystem which outputs five clock signals that run at same rate, but are out of phase. Run the simulation for the model and view waveforms of the phased clocks.

These clock signals are connected to trigger port of the triggered subsystems placed in the Phased_Clock_DUT subsystem. Open Phased_Clock_DUT subsystem.
open_system("PhasedClocksUsingTriggeredSubsystem/Phased_Clock_DUT");

Enable Use trigger signal as clock option and generate HDL code for Phased_Clock_DUT subsystem. In the generated code, trigger port of the triggered subsystem acts as a clock which is driven by the corresponding clock signal.
Generate Multiple Clocks and Resets Using Triggered and Resettable Subsystems
This example shows how to model multiple clock and reset signals using triggered and resettable subsystems. By using trigger-as-clock functionality, you can model multiple clock signals from multiple triggered subsystems. By placing a resettable subsystem inside each triggered subsystem, you can model multiple reset signals in your Simulink model.
The model AsynchronousClockandResetUsingTriggerAsClock has a DUT subsystem which contains two Triggered Subsystems. Load and open the AsynchronousClockandResetUsingTriggerAsClock model:
load_system("AsynchronousClockandResetUsingTriggerAsClock"); set_param("AsynchronousClockandResetUsingTriggerAsClock",'SimulationCommand','Update') open_system("AsynchronousClockandResetUsingTriggerAsClock/DUT");

A resettable subsystem is placed within each triggered subsystem. Using a resettable subsystem, you can model a reset port for your model. Enable Minimize global resets so that each triggered subsystem receives a reset signal from the resettable subsystem. To minimize global resets, enable Minimize global resets in the HDL Code Generation > Global Settings > Ports tab of the configuration settings. Alternatively, enable Minimize global resets programmatically:
hdlset_param('AsynchronousClockandResetUsingTriggerAsClock','MinimizeGlobalResets','on')
To use trigger signal as clock in your generated HDL code, enable Use trigger signal as clock option in the HDL Code Generation > Global Settings > Ports tab of the configuration settings. Alternatively, enable Use trigger signal as clock programmatically:
hdlset_param('AsynchronousClockandResetUsingTriggerAsClock','TriggerAsClock','on')
Then, generate the HDL code for a DUT subsystem from the HDL Coder™ app or by using the makehdl command:
makehdl("AsynchronousClockandResetUsingTriggerAsClock/DUT")
The generated code for the DUT subsystem is shown in the code snippet below. HDL Coder generates two trigger ports for the DUT subsystem, which are used as the clock signal in the triggered subsystems, and two reset ports from the resettable subsystems.
ENTITY DUT IS
PORT( Trigger1 : IN std_logic;
Trigger2 : IN std_logic;
Data : IN std_logic_vector(1 DOWNTO 0); -- ufix2
Reset1 : IN std_logic;
Reset2 : IN std_logic;
Out2 : OUT std_logic_vector(7 DOWNTO 0) -- uint8
);
END DUT; ...
... BEGIN
u_Triggered_Subsystem1 : Triggered_Subsystem1
PORT MAP( Trigger => Trigger1,
Data => Data, -- ufix2
Reset1 => Reset1,
Out1 => Triggered_Subsystem1_out1 -- ufix2
); u_Triggered_Subsystem2 : Triggered_Subsystem2
PORT MAP( Trigger => Trigger2,
Data => Triggered_Subsystem1_out1, -- ufix2
Reset2 => Reset2,
Out1 => Triggered_Subsystem2_out1 -- uint8
);Out2 <= Triggered_Subsystem2_out1;
END rtl;
Model Asynchronous and Synchronous Reset for a Simulink Model
You can generate synchronous and asynchronous external resets for your Simulink model by using nested triggered and resettable subsystems. You can use trigger-as-clock functionality to model the trigger port from a Triggered Subsystem as a clock and use Resettable Subsystem to model external reset port.
| Simulink Model | Model Parameters | Type of External Reset | Generated HDL Code |
|---|---|---|---|
| Resettable subsystem is placed inside the triggered subsystem | Use trigger signal as clock:
Minimize
global
resets: | Synchronous | always @(posedge Trigger) begin : Delay_process if (Reset_1 == 1'b1) begin Delay_out1 <= 2'b00; end ... In this generated HDL code,
|
| Triggered subsystem is placed inside the resettable subsystem | Use trigger signal as clock:
Minimize
global
resets: | Asynchronous | always @(posedge Trigger or posedge Reset_1) begin : Delay_process if (Reset_1 == 1'b1) begin Delay_out1 <= 2'b00; end ... In this generated HDL code,
|
| Model the subsystem hierarchy as Resettable Subsystem > Triggered Subsystem > Resettable Subsystem | Use trigger signal as clock:
Minimize
global
resets: | Both synchronous and asynchronous |
always @(posedge Trigger or posedge reset) begin : Delay_process if (reset == 1'b1) begin Delay_out1 <= 2'b00; end else begin if (Reset_1 == 1'b1) begin Delay_out1 <= 2'b00; end ... In this generated HDL code,
|
See Also
Using Triggered Subsystems for HDL Code Generation